

علم الكيمياء

تاريخ الكيمياء والعلماء المشاهير

التحاضير والتجارب الكيميائية

المخاطر والوقاية في الكيمياء

اخرى

مقالات متنوعة في علم الكيمياء

كيمياء عامة


الكيمياء التحليلية

مواضيع عامة في الكيمياء التحليلية

التحليل النوعي والكمي

التحليل الآلي (الطيفي)

طرق الفصل والتنقية


الكيمياء الحياتية

مواضيع عامة في الكيمياء الحياتية

الكاربوهيدرات

الاحماض الامينية والبروتينات

الانزيمات

الدهون

الاحماض النووية

الفيتامينات والمرافقات الانزيمية

الهرمونات


الكيمياء العضوية

مواضيع عامة في الكيمياء العضوية

الهايدروكاربونات

المركبات الوسطية وميكانيكيات التفاعلات العضوية

التشخيص العضوي

تجارب وتفاعلات في الكيمياء العضوية


الكيمياء الفيزيائية

مواضيع عامة في الكيمياء الفيزيائية

الكيمياء الحرارية

حركية التفاعلات الكيميائية

الكيمياء الكهربائية


الكيمياء اللاعضوية

مواضيع عامة في الكيمياء اللاعضوية

الجدول الدوري وخواص العناصر

نظريات التآصر الكيميائي

كيمياء العناصر الانتقالية ومركباتها المعقدة


مواضيع اخرى في الكيمياء

كيمياء النانو

الكيمياء السريرية

الكيمياء الطبية والدوائية

كيمياء الاغذية والنواتج الطبيعية

الكيمياء الجنائية


الكيمياء الصناعية

البترو كيمياويات

الكيمياء الخضراء

كيمياء البيئة

كيمياء البوليمرات

مواضيع عامة في الكيمياء الصناعية

الكيمياء الاشعاعية والنووية
التركيز Concentration
المؤلف:
GEORGE T . AUSTIN
المصدر:
SHREV ‘ S CHEMICAL PROCESS INDUSTRIES
الجزء والصفحة:
ص 581
10-10-2016
2081
التركيز Concentration
تصف الكتابات مختلف نماذج تركيز حمض الكبريت . اذ يمكن تركيز الحمض الضعف الى تركيز اعلى الى حد ما عن طريق غمر لفيفة من الرصاص مسخنة بالبخار في صهريج من الرصاص او مبطن بالرصاص والاجر . ويمكن الحصول على حمض قوي ( 98 %) عن طريق التسخين التحتي لآنية من الحديد الصب . وهذه الاوعية سوف لن تتآكل بشرط ان يبقى الحمض ثوبا بما يكفي .
يجرى تركيز معظم الحموض في هذه الايام في اجهزة تركيز تنفخ هواء حارا او في اجهزة تفريغ تستعمل بخارا او سوائل اخرى ناقلا للحرارة .
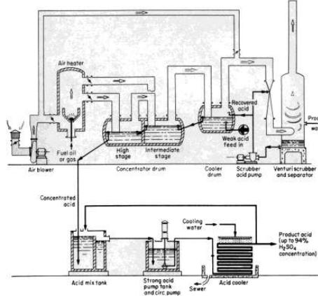
يظهر في الصورة 1 - 1 جهاز تركيز بنفخ الهواء . يؤمن الموقد الغازات عند 600 مئوية عن طريق حرق الزيت او الوقود الغازي . تنفخ هذه الغازات الحارة ٠ على شكل تيار معاكس لحمض الكبريت في حجرتين في اسطوانة التركيز فتزيل الماء بقبقبتها عبر الحمض . تمر الغازات المنطلقة عند 230 - 250 مئوية من الحجرة الاولى في الاسطوانة الى الحجرة الثانية ، اضافة الى جزء من الغازات الحارة من فرن الاحراق . وتغادر عند 170 - 180 مئوية لتدخل اسطوانة تبريد الغاز ، حيث يتم تبريدها الى 100 - 125 مئوية وترفع الحمض المخفف الى نقطة غليانه . وبما ان بعضا من حمض الكبريت يسحب كضباب ، فان الغازات الحارة تمر عبر جهاز غسل فتوري وفرازه دوامية cyclone وتغسل بحمض التغذية او بالماء لإزالة الضباب الحمضي قبل تفريغه الى الجو. يخفف هذا الاجراء الحمض الى 35 ملغ/ م 3 ويتطلب توظيفات مالية اقل بكثير مما يتطلبه المرسب الالكتروستاتي للضباب . كما انه يعطي حمضا بتركيز نهائي نسبته 93 % او اعلى بقليل . تعمل
الصورة 1 - 1 . مخطط انتاج لطريقة تركيز حمض الكبريت بطريقة كيميكو درومDrum Chemico
اذا عولج الحمض المستهلك الناتج من تصفية البترول ، فان تدفق الحمض من مؤخر الحجرة الى مقدمها معبر صهريجا وسطا للتخزين ، حيث تعمل مقشدة على ازالة بعض الشوائب الكربونية غير الطيارة . حجرات التركيز في الاسطوانة الفولاذية مبطنة بالرصاص ومقاوما للحمض . في هذا النموذج من اجهزة التركيز، تنخفض نقطة غليان الحمض الى 60 مئوية بالنسبة لحمض 93 % بتأثير الهواء الحار في تخفيض الضغط الجزيء لبخار الماء فوق الحمض .
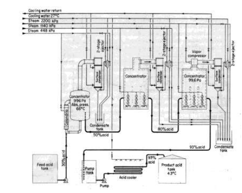
تشتغل اجهزة Mantius - Simonson الخوائية للتركيز عند ضغوط تنخفض حتى 675 Pa واستخدمت طويلا لتركيز حمض الكبريت الى حد اقصى مقداره 93 % . وهناك عده نماذج تلائم مختلف الشروط والتراكيز . تستخدم طريقة SM الخوائية للتركيز ( سابقاSimonson- Mantius ) البخار في اجهزة التنتالوم للتسخين غير المباشر لتبخير الماء من الحمض الذى يبقى تحت التفريغ . واستخدام التفريغ يخفض نقطة غليان الحمض . تزال الغازات الضارة التي تخرج من اجهزة التركيز في المكثفات . ولا ينطلق الى الجو اي من ابخرة الحمض او ضبابه . وتظهر الصورة 1-2 مخططا مبسطا للإنتاج في وحدة قياسية من وحدات SM . و يقوم اليوم برنارد وبورك في ماونتساند ، J . N ، بعرض كل من جهاز كيميكو دروم وجهاز SM للتركيز .
الصورة 1-2 مخطط انتاج طريقة (SM) Mantius - Simonson الخوائية لتركيز حمض الكبريت تحت الفراغ .
الاكثر قراءة في مواضيع عامة في الكيمياء الصناعية
اخر الاخبار
اخبار العتبة العباسية المقدسة
الآخبار الصحية

قسم الشؤون الفكرية يصدر كتاباً يوثق تاريخ السدانة في العتبة العباسية المقدسة
"المهمة".. إصدار قصصي يوثّق القصص الفائزة في مسابقة فتوى الدفاع المقدسة للقصة القصيرة
(نوافذ).. إصدار أدبي يوثق القصص الفائزة في مسابقة الإمام العسكري (عليه السلام)