علم الكيمياء
تاريخ الكيمياء والعلماء المشاهير
التحاضير والتجارب الكيميائية
المخاطر والوقاية في الكيمياء
اخرى
مقالات متنوعة في علم الكيمياء
كيمياء عامة
الكيمياء التحليلية
مواضيع عامة في الكيمياء التحليلية
التحليل النوعي والكمي
التحليل الآلي (الطيفي)
طرق الفصل والتنقية
الكيمياء الحياتية
مواضيع عامة في الكيمياء الحياتية
الكاربوهيدرات
الاحماض الامينية والبروتينات
الانزيمات
الدهون
الاحماض النووية
الفيتامينات والمرافقات الانزيمية
الهرمونات
الكيمياء العضوية
مواضيع عامة في الكيمياء العضوية
الهايدروكاربونات
المركبات الوسطية وميكانيكيات التفاعلات العضوية
التشخيص العضوي
تجارب وتفاعلات في الكيمياء العضوية
الكيمياء الفيزيائية
مواضيع عامة في الكيمياء الفيزيائية
الكيمياء الحرارية
حركية التفاعلات الكيميائية
الكيمياء الكهربائية
الكيمياء اللاعضوية
مواضيع عامة في الكيمياء اللاعضوية
الجدول الدوري وخواص العناصر
نظريات التآصر الكيميائي
كيمياء العناصر الانتقالية ومركباتها المعقدة
مواضيع اخرى في الكيمياء
كيمياء النانو
الكيمياء السريرية
الكيمياء الطبية والدوائية
كيمياء الاغذية والنواتج الطبيعية
الكيمياء الجنائية
الكيمياء الصناعية
البترو كيمياويات
الكيمياء الخضراء
كيمياء البيئة
كيمياء البوليمرات
مواضيع عامة في الكيمياء الصناعية
الكيمياء الاشعاعية والنووية
استرجاع المواد الكيميائية من الفحم
المؤلف:
GEORGE T . AUSTIN
المصدر:
SHREV ‘ S CHEMICAL PROCESS INDUSTRIES
الجزء والصفحة:
ص 135
17-7-2016
3001
استرجاع المواد الكيميائية من الفحم :
يحتوي المزيج الغازي الذي يغادر الفرن على الغازات الدائمة التي تشكل الغاز الفحمي النقي في فرن الكوك من أجل الوقود ، بالإضافة إلى بخار الماء المتكاثف والقطران والزيوت الخفيفة القابلة للتكثيف والجزيئات الصلبة من هباب الفحم والهيدروكربونات الثقيلة والمركبات الكربونية المعتدة .
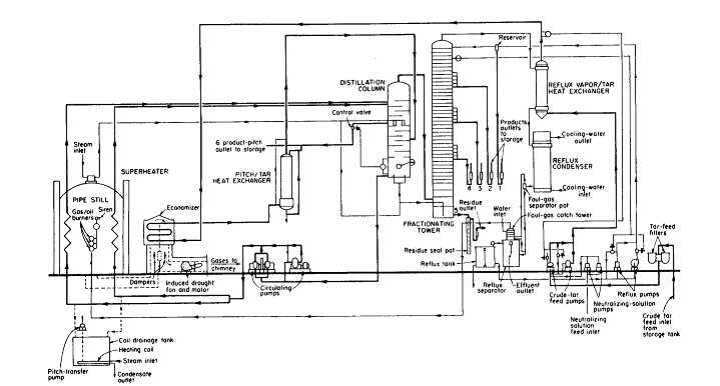
وتتضمن النواتج المهمة التي يمكن استرجاعها من الأبخرة : البنزين والتولوين والزيلينات وزيوت الكريوزولات وحمض الكريزيليك Cresylic Acid والنفثالين والفينولات والزيلوز Xylos والبيريدين Pyridine والكوينولين Quinoline والزفت المتوسط والصلب الصالح لتغليف الألكترودات وقار الطرق وزفت الأسطح . وهناك نواتج أخرى كثيرة بكميات محسوسة تنتظر اكتشاف استخدامات مناسبة لها لكي يكون استرجاعها ممكناً من الناحية الاقتصادية . يمر الغاز من الخط الرئيسي الملوث ( الصورة 1 - 1 ) إلى المكثف والمبرد الأوليين عند درجة الحرارة 75 درجة مئوية تقريبا . ويجري هنا تبريد الغازات بالماء إلى 30 مئوية .
الصورة 1 - 1
ويمر توجه الغاز إلى منفث يعمل على ضغطه ، وأثناء الضغط ترتفع حرارته إلى 50 مئوية . ويمر الغاز إلى نازع نهائي للقطران حيث يطرح عن طريق الارتطام بسطوح معدنية . في المصانع الحديثة يمكن استبدال نازع القطران بمرسبات ألكتروستاتكية . عند مغادره الغاز لنازع القطران بحمل معه ثلاثة أرباع الأمونيا و 95 % من الزيت الخفيف الذى كان موجوداً أصلا عند مغادرته للفرن .
بنجه الغاز إلى جهاز إشباع ( الصورة 1 - 1 ) يحتوي على محلول حمض الكبريت 5 - 10 % حيث يجري امتصاص الأمونيا وتتشكل بلوران كبريتات الأمونيوم . وتتم تغذية جهاز الإشباع بالغاز وهو وعاء مغلق مبطن بالرصاص أو من الستانلس ستيل ، بواسطة موزع مشرشر تحت سطح السائل الحمضي . يحافظ على تركيز الحمض بإضافة حمض الكبريت 60 بوميه وعلى درجة الحرارة عند 60 مئوية بواسطة المسخن البيني وحرارة التعادل . تزال كبريتات الأمونيوم المتبلورة من قاع جهاز الإشباع بنافث الهواء المضغوط ، أو بمضخة الطرد المركزي ومعود السائل الأم إلى جهاز الإشباع . يجفف الملح بالطرد المركزي ويعبأ عاده في أكياس سعة 50 كغ .
يترك الغاز جهاز الإشباع عند درجة الحرارة 60 مئوية تقريباً وموجه إلى مبردات أو مكثفان نهائياً حيث يغسل بالماء حنى تصل درجة حرارته إلى 25 درجة مئوية . ينفصل أثناء التبريد بعض النفثالين ومخرج مع مياه الصرف ومعاد استرجاعه . وبمر الغاز خلال الزيت الخفيف أو جهاز غسل البنزول ( الصور 3-5 ) حيث يدور سائل الامتصاص وهو جزء ثقيل من البترول يعرف بالزيت التبني أو أحيانا بزيت قطران الفحم عند درجة 25 مئوية .