

علم الكيمياء

تاريخ الكيمياء والعلماء المشاهير

التحاضير والتجارب الكيميائية

المخاطر والوقاية في الكيمياء

اخرى

مقالات متنوعة في علم الكيمياء

كيمياء عامة


الكيمياء التحليلية

مواضيع عامة في الكيمياء التحليلية

التحليل النوعي والكمي

التحليل الآلي (الطيفي)

طرق الفصل والتنقية


الكيمياء الحياتية

مواضيع عامة في الكيمياء الحياتية

الكاربوهيدرات

الاحماض الامينية والبروتينات

الانزيمات

الدهون

الاحماض النووية

الفيتامينات والمرافقات الانزيمية

الهرمونات


الكيمياء العضوية

مواضيع عامة في الكيمياء العضوية

الهايدروكاربونات

المركبات الوسطية وميكانيكيات التفاعلات العضوية

التشخيص العضوي

تجارب وتفاعلات في الكيمياء العضوية


الكيمياء الفيزيائية

مواضيع عامة في الكيمياء الفيزيائية

الكيمياء الحرارية

حركية التفاعلات الكيميائية

الكيمياء الكهربائية


الكيمياء اللاعضوية

مواضيع عامة في الكيمياء اللاعضوية

الجدول الدوري وخواص العناصر

نظريات التآصر الكيميائي

كيمياء العناصر الانتقالية ومركباتها المعقدة


مواضيع اخرى في الكيمياء

كيمياء النانو

الكيمياء السريرية

الكيمياء الطبية والدوائية

كيمياء الاغذية والنواتج الطبيعية

الكيمياء الجنائية


الكيمياء الصناعية

البترو كيمياويات

الكيمياء الخضراء

كيمياء البيئة

كيمياء البوليمرات

مواضيع عامة في الكيمياء الصناعية

الكيمياء التناسقية

الكيمياء الاشعاعية والنووية
BUTENE-l
المؤلف:
sami matar & Lewis. F. Hatch
المصدر:
Chemistry of PETROCHEMICAL PROCESSES
الجزء والصفحة:
p 223
28-8-2017
1767
BUTENE-l
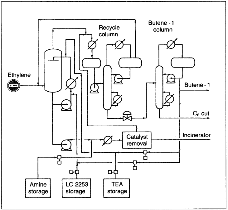
A new process developed by Institut Francais du Petrole produces butene-l (l-butene) by dimerizing ethylene. A homogeneous catalyst system based on a titanium complex is used. The reaction is a concerted coupling of two molecules on a titanium atom, affording a titanium (IV) cyclic compound, which then decomposes to butene-l by an intramolecular β-hydrogen transfer reaction.


Figure 1.1 A flow diagram of the Institute Francais du Petrole process for producing 1-butene from ethylene.
The Alphabutol process (Figure 7–8) operates at low temperatures (50–55°C) and relatively low pressures (22–27 atm). The reaction occurs in the liquid phase without a solvent. The process scheme includes four sections: the reactor, the co-catalyst injection, catalyst removal, and distillation.
The continuous co-catalyst injection of an organo-basic compound deactivates the catalyst downstream of the reactor withdrawal valve to limit isomerization of l-butene to 2-butene. Table 1.1 shows the feed and product quality from the dimerization process.
Table 1.1 : Feed and product quality from dimerization of ethylene to 1-butene

الاكثر قراءة في البترو كيمياويات
اخر الاخبار
اخبار العتبة العباسية المقدسة
الآخبار الصحية

قسم الشؤون الفكرية يصدر كتاباً يوثق تاريخ السدانة في العتبة العباسية المقدسة
"المهمة".. إصدار قصصي يوثّق القصص الفائزة في مسابقة فتوى الدفاع المقدسة للقصة القصيرة
(نوافذ).. إصدار أدبي يوثق القصص الفائزة في مسابقة الإمام العسكري (عليه السلام)